Количество ШС
1 (адрес. кольцевой) или 2 (адрес. радиальн.) + 2 (неадресн)
Исполнение
В корпусе ИБП-12
Количество светодиодов, шт.
1
Реле выходы
1 (НО и НЗ)
Максимальная длина линии связи, м
1200 (RS-485)
Рекомендуемый АКБ, А*ч
1х9
Рекомендованный кабель
2-х парный витой (экранир, неэкранир)
Количество адресных сигнальных/исполнительных устройств
255 (ШС кольцо), 2х255 (ШС радиаль)
Время готовности к работе, с, не более
5
Номинальное сопротивление выносного резистора, кОм
5 - 20 (для оповещателей)
Рабочая скорость передачи, Бит/с
7680; 15360
Интерфейс
RS-485
Контроль линии (цепи)
Есть
Материал
Металл, окрашенный порошковым методом
Тип установки
Накладной горизонт. и вертикаль.
Управление прибором
Перемычками, программир.
Максимально комутируемые напряжение/ток, В/А
Пост. 30 и перем. 125/3
Цвет
Светло-серый
Индикация
Световая
Тип изделия
Сетевой контроллер контроля адресных шлейфов сигнализации
Напряжение питания, В
187 - 242
Ток потребления. мА
450
Потребляемая мощность, Вт
60
Разъем
Клеммы
Диапазон рабочих температур, °С
+5...+55
Степень защиты, IP
20
Габаритные размеры, мм
254х245х80
Масса (без аккумулятора) , не более, кг
3,5
КА2 исп.08-1
Артикул: 222876
По запросу
Данный товар находится в архиве!
Возможность поставки уточняйте у менеджера!!
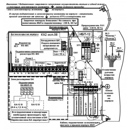
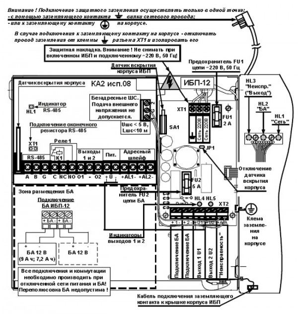
КА2 исп.08-1 предназначен для работы с БЦП исп.8 в составе ППКОПиУ 01059-1000-3 Р-08. Обеспечивает контроль состояний и сбор информации с адресных устройств (АУ) исп.08, подключенных к адресной линии связи (адресному шлейфу) КА2 исп.08 и передачу информации в БЦП исп.8. В качестве линии связи КА2 исп.08 с БЦП исп.8 используется интерфейс RS-485, в металлическом корпусе с блоком питания 3 А отсек по аккумулятор 9 А/ч.
Характеристики:
Производитель:
СИГМА-ИС
Описание:
КА2 исп.08-1 - сетевой контроллер контроля состояний адресных шлейфов сигнализации (1-ого кольцевого или 2-ух радиальных ШС) в металлическом корпусе (ИБП-12), встроенным блоком питания - 12В/3А и отсеком под АКБ 9Ач, без встроенной консоли управления, со степенью защиты - IP20 входит в состав ИСБ "Индигирка".
Данный контроллер предназначен для эксплуатации на промышленных и специальных объектах, осуществляет контроль состояний и сбор информации с адресных устройств (АУ) и передачу по интерфейсу (RS-485) информации в БЦП Р-08 исп.7У, 8.
В контроллере имеется возможность подключения 2-ух неадресных ШС.
Техническая документация
Сертификаты
Ввиду того, что изделие может быть модифицировано, сведения, представленные на данной странице (изображение, характеристики, документация и т.п.), могут отличаться от фактических особенностей товара. За дополнительной информацией обращайтесь в техническую поддержку.
Каталог товаров
-
Охранно-пожарная сигнализация
-
Адресные системы
-
Радиоканальные системы
-
Астра-Р (ТЕКО)
-
Астра-РИ (ТЕКО)
-
Астра-РИ-М (ТЕКО)
-
Астра-Прайм (ТЕКО)
-
Астра-Zитадель (ТЕКО)
-
Ладога-РК (Риэлта)
-
С2000Р (Болид)
-
ВЕКТОР-АР (Сибирский Арсенал)
-
ВЕТТА-2020 (Сибирский Арсенал)
-
ГРАНИТ-РК (Сибирский Арсенал)
-
Риф-Ринг-1 (Альтоника)
-
Риф-Ринг-2 (Альтоника)
-
Риф-Ринг-701 (Альтоника)
-
Риф-Ринг-200 (Альтоника)
-
Lonta Optima (Альтоника)
-
Lonta-202 (Альтоника)
-
ACS (GSN)
-
-
GSM системы
-
Приборы приемно-контрольные
-
Извещатели охранные для помещений
-
Извещатели магнитоконтактные
-
Извещатели тревожной сигнализации
-
Извещатели разбития стекла акустические
-
Извещатели разбития стекла ударноконтактные
-
Извещатели движения ультразвуковые
-
Извещатели движения инфракрасные объемные
-
Извещатели движения пассивные инфракрасные поверхностные (штора)
-
Извещатели движения пассивные инфракрасные линейные (коридор)
-
Извещатели движения пассивные инфракрасные потолочные
-
Извещатели движения комбинированные
-
Извещатели совмещенные
-
Извещатели вибрационные и емкостные
-
-
Извещатели охраны периметра
-
Извещатели охраны периметра линейные ИК-активные
-
Извещатели охраны периметра линейные радиоволновые для установки на открытых участках
-
Извещатели охраны периметра ИК-пассивные
-
Извещатели охраны периметра объемные радиоволновые
-
Извещатели охраны периметра комбинированные
-
Извещатели охраны периметра проводно-волновые
-
Извещатели охраны периметра вибрационные
-
-
Извещатели пожарные
-
Извещатели дымовые 2-х проводные
-
Извещатели дымовые 4-х проводные
-
Извещатели дымовые автономные
-
Извещатели дымовые линейные
-
Извещатели дымовые аспирационные
-
Извещатели тепловые максимальные (пороговые)
-
Извещатели тепловые максимально-дифференциальные
-
Извещатели линейные тепловые пожарные
-
Извещатели пламени
-
Извещатели ручные
-
Извещатели комбинированные
-
-
Извещатели аварийные
-
Оповещатели
-
Светильники и аварийное освещение
-
Системы активной защиты
-
Распродажа
-
-
Системы охранного телевидения
-
Системы контроля и управления доступом
-
Домофоны
-
IP-домофония
-
Идентификаторы
-
Кнопки выхода
-
Считыватели
-
Кодовые панели
-
Автономные устройства контроля доступа
-
Сетевые системы контроля доступа
-
Биометрический контроль доступа
-
Системы обратной и диспетчерской связи
-
Замки
-
Электрозащелки
-
Доводчики
-
Турникеты
-
Калитки
-
Ограждения
-
Шлагбаумы
-
Автоматика для ворот
-
Досмотровое оборудование
-
-
Системы оповещения
и управление эвакуацией-
СОУЭ Тромбон
-
СОУЭ Ария (Электротехника и Автоматика)
-
СОУЭ Соната (ВИСТЛ)
-
СОУЭ С (ИП Раченков)
-
СОУЭ МЕТА
-
СОУЭ Октава (Полисервис)
-
СОУЭ Рокот (Сибирский Арсенал)
-
СОУЭ РЕЧОР (РУССБЫТ)
-
СОУЭ РЕЧОР-АТ (АНТИТЕРРОР) (РУССБЫТ)
-
СОУЭ ПКИ-Р (СпецКомИнтегРо)
-
Системы оповещения о пожаре Asenware
-
СОУЭ ROXTON
-
Звуковое оборудование RORSYS
-
СОУЭ JDM
-
СОУЭ MKV
-
СОУЭ ZVON
-
СОУЭ INTER-М
-
-
Взрывозащищенное оборудование
-
Извещатели пожарные взрывозащищенные
-
Извещатели пожарные тепловые резервуарные
-
Извещатели пожарные тепловые точечные
-
Извещатели пожарные тепловые максимально-дифференциальные
-
Извещатели пожарные дымовые
-
Извещатели пожарные комбинированные
-
Извещатели пожарные ручные взрывозащищенные
-
Извещатели пожарные пламени взрывозащищенные
-
Комплектующие к пожарным извещателям
-
-
Извещатели пожарные линейные взрывозащищенные
-
Извещатели охранные взрывозащищенные
-
Извещатели аварийные взрывозащищенные
-
Оповещатели взрывозащищенные
-
Табло оповещения взрывозащищённое
-
Приборы приемно-контрольные и пульты управления взрывозащищенные
-
Адресные взрывозащищенные системы
-
Посты управления взрывозащищенные
-
Системы видеонаблюдения взрывозащищенные
-
Системы контроля доступа взрывозащищенные
-
Громкоговорители взрывозащищенные
-
Коробки коммутационные взрывозащищенные
-
Барьеры искрозащиты
-
Кабельные вводы взрывозащищенные
-
-
Источники вторичного электропитания
-
Расходные и монтажные материалы
-
Средства пожаротушения
-
Первичные средства пожаротушения
-
Порошковое пожаротушение
-
Водяное пожаротушение
-
Аэрозольное пожаротушение
-
Газовое пожаротушение
-
Автономные установки пожаротушения
-
Клапан сброса избыточного давления КСИД
-
Водопенное оборудование
-
Шкафы пожарные
-
Дымоудаление
-
Средства защиты и спасения
-
Знаки безопасности и плакаты
-
-
Сетевое оборудование