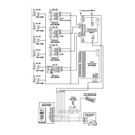
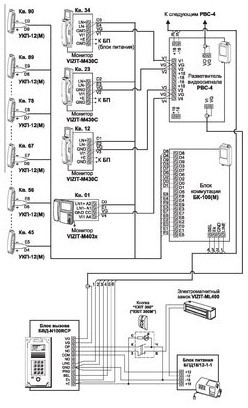
РВС-4
Артикул: 62506
Производитель: Модус-Н
Данный товар находится в архиве! Возможность поставки уточняйте у менеджера!!!
Разветвитель видеосигнала для мониторов серии 400 в составе видеодомофонов многоабонентских.
Технические характеристики
Техническая документация
Сертификаты
Количество абонентов:
4
Диапазон рабочих температур, °С:
+1…+40
Габаритные размеры, мм:
75x135x35
Ввиду того, что изделие может быть модифицировано, сведения, представленные на данной странице (изображение, характеристики, документация и т.п.), могут отличаться от фактических особенностей товара. За дополнительной информацией обращайтесь в техническую поддержку.




